All Courses

Filter Sizing
Filter Sizing

How to properly size air filters

Low GWP Refrigerants
Low GWP Refrigerants

A2L Refrigerants (Mildly Flammable)

EPA 608 Study Guide
EPA 608 Study Guide

Section 608 of the Federal Clean Air Act Study Guide and Practice Test

National Refrigerants Reference Guide
National Refrigerants Reference Guide

NRI’s Refrigerant Reference Guide, 6th Edition, contains the latest information on R-22 alternatives, the 2010 EPA regulations, as well as all of the standard technical data on refrigerants, refrigerant blend behavior tutorial, retrofit procedures, and NRI products and services information that our Reference Guide is famous for.

Application of Fans in Commercial HVAC Equipment
Application of Fans in Commercial HVAC Equipment

The indoor fan is a critical component in every forced-air, space-conditioning system. The fan is the principal means for delivering conditioned air to a space, and therefore the effectiveness of the fan has a direct impact on system efficiency, perceived comfort level, and air quality in the space. There are a variety of fan types and arrangements, each with unique operating properties that lend themselves to particular applications and design requirements.

The Pressure Is on (and so is the Temperature and Volume)
The Pressure Is on (and so is the Temperature and Volume)

When it comes to finding leaks, having a firm grasp of gas laws (and accurate gauges) can help technicians get the job done faster and ensure a tight system.

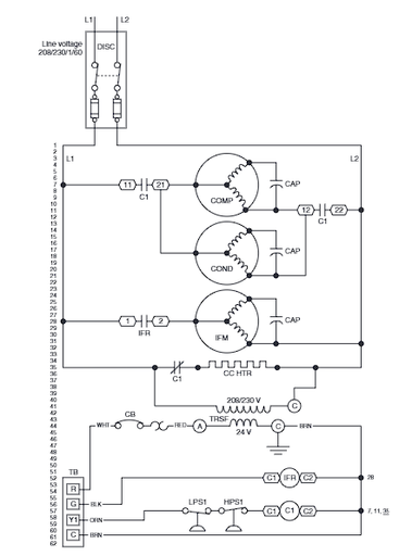
Electrical Schematics
Electrical Schematics

Quite often, when you encounter a problem with a piece of HVAC/R equipment, the problem turns out to be electrical in nature. If you have a clear understanding of how to read wiring diagrams, you frequently can find the source of the trouble simply by checking the wiring of the unit itself against the manufacturer’s wiring diagram.

Economizer Fundamentals
Economizer Fundamentals

The latest IMC requires economizers on all air handlers and packaged units 3 ton and over in commercial applications. These aren't just for PRTUs anymore.

Ecobee Installation and Setup
Ecobee Installation and Setup

These babies don't come with literature so keep this course bookmarked!

NATE Air Conditioning
NATE Air Conditioning

Study guide for the Air Conditioning NATE module

NATE Air Distribution
NATE Air Distribution

Study guide for the Air Conditioning NATE module

NATE Core
NATE Core

Study guide for the Core NATE module

NATE Gas Air Heat
NATE Gas Air Heat

Study guide for the Gas Air Heat NATE module

Nate Heat Pump
Nate Heat Pump

Study guide for the Heat Pump NATE module

Electrical Basics
Electrical Basics

Electrical Basic Concepts - RSES NATE Prep. Volts, Amps, Ohms, ohms law, watts law, series and parallel circuits.

Common BAS Sensors
Common BAS Sensors

Common types of sensors used in JK Mechanical Building Automation Systems

EasyIO Building Automation Systems
EasyIO Building Automation Systems

User files for EasyIO Building Automation Systems

Commercial Service PM Task Lists
Commercial Service PM Task Lists

Equipment task lists for Commercial Service Planned Maintenances

Thermostatic Expansion Valves
Thermostatic Expansion Valves

Information on Sporlan Thermostatic Expansion Valves

Carrier Comfort Series™ Air Conditioner
Carrier Comfort Series™ Air Conditioner

24SCA4, 24SCA5 Comfort Series™ Air Conditioner with Puron® Refrigerant 1.5 to 5 Nominal Tons

Carrier Residential Piping and Long Line Guideline
Carrier Residential Piping and Long Line Guideline

AC / HP Puron Refrigerant Systems, Single- Stage, Two- Stage and Variable Speed Models