All Courses

Tech Anywhere 101
Tech Anywhere 101

An introduction to the basic functions of Tech Anywhere

Filter Sizing
Filter Sizing

How to properly size air filters

Time Entry
Time Entry

Entering hours worked into Time Anywhere

Intro to JK Mechanical
Intro to JK Mechanical

Introduction and overview of JK Mechanical

Podium
Podium

Introduction to Podium

Low GWP Refrigerants
Low GWP Refrigerants

A2L Refrigerants (Mildly Flammable)

EPA 608 Study Guide
EPA 608 Study Guide

Section 608 of the Federal Clean Air Act Study Guide and Practice Test

National Refrigerants Reference Guide
National Refrigerants Reference Guide

NRI’s Refrigerant Reference Guide, 6th Edition, contains the latest information on R-22 alternatives, the 2010 EPA regulations, as well as all of the standard technical data on refrigerants, refrigerant blend behavior tutorial, retrofit procedures, and NRI products and services information that our Reference Guide is famous for.

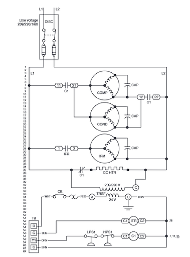
Electrical Schematics
Electrical Schematics

Quite often, when you encounter a problem with a piece of HVAC/R equipment, the problem turns out to be electrical in nature. If you have a clear understanding of how to read wiring diagrams, you frequently can find the source of the trouble simply by checking the wiring of the unit itself against the manufacturer’s wiring diagram.

Economizer Fundamentals
Economizer Fundamentals

The latest IMC requires economizers on all air handlers and packaged units 3 ton and over in commercial applications. These aren't just for PRTUs anymore.

Ecobee Installation and Setup
Ecobee Installation and Setup

These babies don't come with literature so keep this course bookmarked!

JK Mechanical Creating Clarity
JK Mechanical Creating Clarity

The core principals of our plans looking forward

Navigating the Team Portal
Navigating the Team Portal

How to navigate the new JK Mechanical Team Portal

Time Off
Time Off

Entering time off requests in the Time Off app

Electrical Basics
Electrical Basics

Electrical Basic Concepts - RSES NATE Prep. Volts, Amps, Ohms, ohms law, watts law, series and parallel circuits.

Commercial Service PM Task Lists
Commercial Service PM Task Lists

Equipment task lists for Commercial Service Planned Maintenances

Course Creation
Course Creation

How to create a basic course

Job Setup - Resi Service

Step by step instructions on setting up an RS job

Thermostatic Expansion Valves
Thermostatic Expansion Valves

Information on Sporlan Thermostatic Expansion Valves

Carrier Comfort Series™ Air Conditioner
Carrier Comfort Series™ Air Conditioner

24SCA4, 24SCA5 Comfort Series™ Air Conditioner with Puron® Refrigerant 1.5 to 5 Nominal Tons

Carrier Residential Piping and Long Line Guideline
Carrier Residential Piping and Long Line Guideline

AC / HP Puron Refrigerant Systems, Single- Stage, Two- Stage and Variable Speed Models

What is Professionalism?

What is professionalism and how it applies to your work relationships.

2023 State of the Company Meeting
2023 State of the Company Meeting

Chris Leaman's annual company address.  

Fire Extinguisher Instructional Video

Fire Extinguisher Instructional Video

SpamTitan
SpamTitan

Spam filter inbox for your @jkmechanical.com e-mail address

CRS Video Training Series

A series of presentations by JK Managers intended to inform the CRS team of our products and offerings

Team Portal for On Call Calendar
Team Portal for On Call Calendar

How to use the Team Portal for an On Call Calendar

SMS Marketing Module
SMS Marketing Module

Instructions on sending SMS texts from the Teamportal

Office 365 Commercial Services

Training videos on how Commercial Services will be using Office 365

2024 September All Company Meeting
2024 September All Company Meeting

Chris Leaman's semi-annual company address.  

Posting Slides to the Team Portal

Walk through to post slides on the team portal