Electrical Schematics
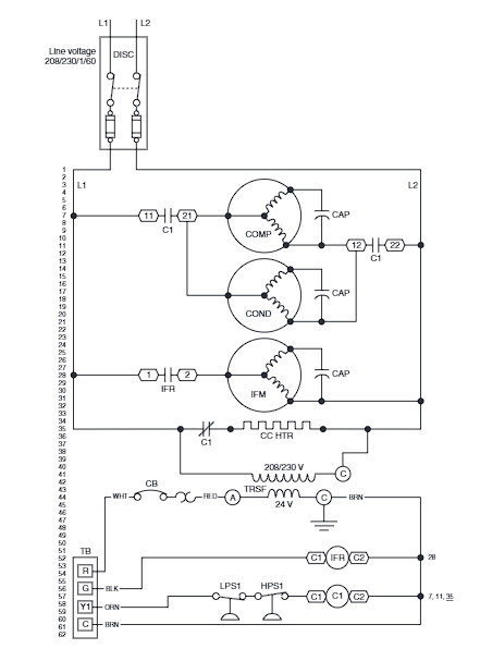
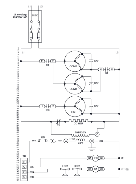
Quite often, when you encounter a problem with a piece of HVAC/R equipment, the problem turns out to be electrical in nature. If you have a clear understanding of how to read wiring diagrams, you frequently can find the source of the trouble simply by checking the wiring of the unit itself against the manufacturer’s wiring diagram.
| Responsible | Chris Broyles |
|---|---|
| Last Update | 04/01/2023 |
| Completion Time | 2 hours 40 minutes |
| Members | 10 |
Share This Course
Share Link
Share on Social Media
Share by Email
Please login to share this Electrical Schematics by email.